|
KONTROLA EMISIJE SUMPORNIH OKSIDA
Kontrola emisije sumpornih oksida se vrsi pomocu procesa odsumporavanja
goriva, sto znaci uklanjanje sumpora iz uglja.
Sumpor-dioksid utice na ljudsko zdravlje kada se udise, iritira nos, grlo
i disajne puteve, izaziva kasalj i tesko disanje.. Efekti SO2 se osecaju
vrlo brzo, a vecina ljudi simptome oseca vec nakon 10-15min.
Zato se velika paznja daje uklaljalju ovog stetnog jedinjenja, narocito
iz uglja. Oksidi sumpora nastaju u stacionarnim i mobilnim izvorima.
Glavni industrijski i metalurški procesi pri kojima nastaju oksidi sumpora
su: topionice sulfidnih ruda, rafinerije nafta, postrojenja za proizvodnju
sumporne kiseline, procesi proizvodnje gvozda i čelika, proizvodnja pulpe
i papira kao i drugi manji emiteri.
Za smanjenje emisije oksida sumpora u atmosferu primenjuju se,
grubo podijeljeno, četiri grupe metoda:
- supstitucija goriva koje sadrži sumpor gorivom sa manjim sadržajem
sumpora,
- modifikacija procesa sagorevanja,
- odsumporavanje goriva i
- prečišćavanje (odsumporavanje) otpadnih (dimnih) gasova.
Pojam zagadjivaca
ZAGAĐIVAČI su supstance koje se nalaze u vazduhu, vodi ili na tlu u koncentracijama
koje izazivaju fiziološka i ekonomska oštećenja.
KONCENTRACIJA ZAGAĐIVAČA je masa, zapremina ili količina supstance koja
se nalazi u zapremini ili masi vazduha, vode ili tla.
IMISIJA (Air quality) je koncentracija zagađivača u prizemnom sloju atmosfere
u kojem se nalaze živa bića i predmeti koje treba zaštititi.
EMISIJA je koncentracija zagađivača koju ispuštaju izvori zagađenja.
Zagađenje vazduha
Svi zagađivači vazduha se na osnovu svojih fizičkih karakteristika mogu
podeliti na:
• cestice
• gasove
Čestice predstavljaju svaku dispergovanu materiju,
čvrstu ili tečnu, koja se nalazi u formama većim od individualnog molekula
(oko 0.0002 µm u dijametru), ali manje od 500 µm.
Oksidi sumpora u prirodi nastaju vulkanskom aktivnošću i iz okeana.
Obuhvataju sumpor dioksid(SO2), sumpor trioksid
(SO3), i sumpornu kiselinu (H2SO4).
Vodonik sulfid H2S-Stvara se pri proizvodnji koksa, destilaciji katrana
i u industriji celuloze. Nalazi se i u gradskim otpadnim vodama i u svim
slučajevima gde dolazi do truljenja. Otrovan je kao cijano vodonik i parališe
centar za disanje. On oksidiše i stvara SO2.
Gasovite zagadjujuće komponente mogu se klasifikovati kao neorganske
i organske.
Neorganske gasovite zagadjujuće komponente su:
• jedinjenja sumpora
• jedinjenja azota
• oksidi ugljenika
• halogeni i jedinjenja halogena
• cijanidi
• amonijačna jedinjenja
Organske zagađujuće gasovite komponente su:
• ugljovodonici: parafini (metan i sl.), acetileni, olefini (etilen,
butadilen,...), aromati (benze, toluen, halogeni aromati,...),
• oksidi alifatičnih jedinjenja: aldehidi, ketoni, organske kiseline,
alkoholi, organski hloridi, organski sulfidi i sl.
U gasovite zagađujuće komponente spadaju i mirisi.
Sumpor je neophodan za život čoveka. Ulazi u sastav dve aminokiseline
kao i u mnoga bitna biološka jedinjenja, kao što su na primer vitamini.
Važnija jedinjenja sumpora su sumporna kiselina, sumporasta kiselina,
njihove soli, sumpor(IV)oksid i sumpor(VI)oksid. Poznati su i oksidi sumpora:
S2O(I) , SO(II) i SO4(VI).
Sumpor može biti jedno, dvo, i četvorovalentan.
Sumpor se javlja i u čistom obliku i u obliku minerala sulfida i sulfita.
Sem iz sumpornih ruda sumpor se u velikoj količini dobija i prečišćavanjem
kamenog uglja i prečišćavanjem industrijskog pepela.
Sumpordioksid nastaje spaljivanjem sumpora na vazduhu. On je bezbojan
gas, zagušljivog mirisa. Teži je od vazduha. Rastvara se u vodi. Rastvor
koji nastaje je kiseo jer gas reaguje sa vodom gradeći sumporastu kiselinu
(H2SO3 ). To dokazuje da je
sumpordioksid kiseli oksid. Sumporasta kiselina je nestabilna i lako se
ponovo razlaže na sumpordioksid i na vodu.
Sumpordioksid u obliku rastvora ili u vlažnom okruženju deluje kao izbeljivač.
Sumpor dioksid izbeljuje razne stvari redukujući sastojke koji se u njima
nalaze.
Sumpordioksid se ispušta kao sporedni produkat iz automobila i iz dimnjaka
fabrika zagađujući životnu sredinu. Napada sistem za disanje ljudi i životinja.
Rastvarajući se u vazduhu uzrokuje kisele kiše koje uništavaju biljke,
metalne konstrukcije i građevine.
Primena sumpordioksida:
Određene količine se koriste za izbeljivanje vune i drvene mase pri produkciji
papira. Određene količine se koriste i za produkciju bezalkoholnih pića,
džemova i za sušenje voća, jer zaustavlja razvoj bakterija i gljivica.
Većina sumpordioksida se koristi za produkciju sumporaste kiseline.
Emisija oksida sumpora
Prisustvo oksida sumpora u produktima sagorevanja posledica je oksidacije
sumpora iz goriva, koji u procesu sagorevanja većim delom oksidiše u sumpordioksid
- SO2, a manjim delom u sumportrioksid - SO3.
U atmosferi se SO2 dalje transformiše u SO3, koji
sa vlagom iz vazduha formira fine kapljice sumporne kiseline. Ove kapljice
raznošene vetrom padaju na zemlju, što dovodi do postepenog smanjenja
njene pH vrednosti.
Povećanje kiselosti zemlje usporava rast šuma i ostalog bilja, a povećanje
kiselosti voda se štetno odražava na rast flore i faune u vodama.
Kao posledica emisije SOx nastaju i kisele kiše koje za posledicu imaju
izraženo štetno dejstvo na biljke, a mogu da izazovu i koroziju.
Istraživanja su pokazala da je sagorevanje uglja daleko najveći izvor
emisije sumpordioksida. Mazut i lož ulje sadrže sumpor ali u manjem procSO2jer
nema sumpora u hemijskom sastavu drvne biomase, ili je to učešće u tragovima.
Sagorevanjem prirodnog gasa takođe ne dolazi do emisije SO2,
ukoliko gas ne sadrži H2S. Očekivanom supstitucijom
energenata prirodnim gasom dolazi do potpune eliminacije emisije oksida
sumpora.Koeficijenti emisije SO2 po jedinici proizvedene
energije za različite energente su dati u tabeli.
Tabela 1. : Koeficijenti emisije SO2:

ODSUMPORAVANJE GORIVA
Odsumporavanje goriva se vrši u zadnjih četrdeset godina, posebno tečnih
i gasovitih goriva, dok se odsumporavanje uglja uglavnom provodi mehanički.
Sumpor se u uglju pojavljuje u tri oblika kao sulfat, kao organski vezani
sumpor i mineralni sumpor, obično kao pirit. Odstranjivanje sumpora može
da se izvrši:
- mehaničkim putem, (Mehaničkim tretmanom uglja može da se odstrani samo
piritni sumpor.)
- likvefakcijom,
- gasifikacijom i
- rafinacijom uz pomoć rastvarača.
To se vrli različitim postupcima kao što su:
■ konvencionalna separacija uglja,
■ magnetna separacija,
■ separacija uz pomoć teških tečnosti, i
■ flotacija.
Ovim procesima moguće je ukloniti preko 50% piritnog sumpora iz uglja
ali samo neznatne količine organski vezanog sumpora. Da bi ove metode
bile uspešne, neophodno je da udeo piritno vezanog sumpora u uglju bude
najmanje 50% od ukupnog sadržaja sumpora i da se pirit nalazi u obliku
krupnih kristala.
Likvefakcija uglja se provodi za proizvodnju tečnih goriva. Pri tome se
dobija tečno gorivo, gasovi i čvrsti ostatak, koji je bogat sumporom.
Likvefakcija se može provesti jednim od sledećih postupaka:
- gasifikacijom uglja kiseonikom i vodenom parom, pri čemu nastaje koksni
gas, koji se zatim katalitički prevodi u tečno gorivo;
- rafinacijom rastvaračima uz minimalnu hidrogenizaciju;
- rafinacijom rastvaračima uz hidrogenaciju i
- multifaznom pirolizom.
Primenom različitih uređaja i postupaka, iz uglja se dobija gorivo sa
malim sadržajem sumpora. Posebno uspešno je odsumporavanje gasifikacijom
uglja, gdje se dobija energetski gas sa malim sadržajem sumpora, koji
se direktno vodi na spaljivanje u termoenergetskim postrojenjima.
Odsumporavanje tečnih goriva se zasnivai na reakciji sumpora iz goriva
sa vodonikom u prisustvu katalizatora, pri čemu nastaje sumpor-vodonik,
koji se izdvaja kao gas. Proces poznat kao hidrosulfuracija se provodi
kod visokih temperatura i pritiska u posebnim uređajima.
Ukoliko se vrši odsumporavanje teških frakcija nafte, koje su sa većim
sadržajem sumpora, tada dolazi do određenih tehničkih problema, kao što
su: deaktivacija katalizatora, velika potrošnja vodonika i nastanak velike
količine koksnog ostatka.
Ovi problemi se rešavaju na različite načine, zavisno od proizvoda koji
se želi dobiti. Primer hidrodesulfuracije gasnog ulja dat je šematski
na slici 39. Pri ovom postupku nastali koksni ostatak se gasificira uz
dobijanje niskokaloričnog gasa, koji je sa niskim sadržajem sumpora, i
gasnog ulja sa sadržajem sumpora do 0,3% težine sto se vidi na Slici 1:

Slika: 1
Prirodni gas sadrži jedinjenja sumpora, u najvećem obimu sumpor-vodonik.
Izdvajanje sumpora i njegovo svođenje na sadržaj od 0,1% u prirodnom gasu
može da se ostvari primenom više postupaka.
■ U Benfild-postupku kalijum-karbonat (vruć) služi za apsorpciju ugljen-dioksida
i sumpor-vodonika. Ovaj postupak se koristi za čišćenje prirodnih gasova
koji su sa visokim sadržajem ugljen-dioksida.
■ U Diglikol-amin-postupku upotrebljavaju se amini za apsorpciju sumpor-vodonika.
Postupak se primenjuje za čišćenje kiselih gasova.
Fluor-solvent postupak se zasniva na upotrebi (kao apsorbenta) propilen-karbonata,
gliceral-triacetata i drugih gliceral-acetata.
■ U Girbitol ili MEA postupku se koristi koncentrovani vodeni rastvor
alkanol-amina za apsorpciju sumpor-vodonika.
■ U postupku sa molekulskim sitima ovo adsorpciono sredstvo služi za izdvajanje
sumpor-vodonika i ugljen-dioksida. Postupak je pogodan za gasove sa manjim
sadržajem H2S.
■ U sulfinal-postupku za apsorpciju sumpor-vodonika se upotrebljava diizopropanolamin
i sulfolan.
Za čišćenje rafinerijskih gasova koji sadrže sumpor, najčešće u vidu H2S,
služe skruberi sa rastvorom amina: monoetanolamin, dietanolamin ili trietanolamin,
zavisno od tipa prirodnog gasa.
ODSUMPORAVANJE OTPADNIH (DIMNIH) GASOVA
Danas se u najvećem obimu komercijalno primenjuju procesi odsumporavanja
koji se provode ili pri samom procesu spaljivanja goriva u ložištu ili
nakon izlaska gasova iz ložišta. Pre 1982. godine u radu je bilo više
od 150 sistema odsumporavanja, od kojih većina u termoelektranama. Glavni
postupci odsumporavanja, koji su u zadnjim godinama komercijalno primenjeni,
prikazani su u tabeli 12.
Tabela 2. Pregled postupaka odsumporavanja:

Da bi bio uspešan proces odsumporavanja poželjno je da on
ispuni sledeće zahteva:
- maksimalno izdvajanje oksida sumpora iz otpadnih (dimnih) gasova,
- da proces osumporavanja značajnije ne poveća cenu proizvedene električne
ili toplotne energije
- da je proizvod odsumporavanja pogodan za odlaganje ili da se može korisno
upotrebiti,
- da se ostvare minimalni gubici pritiska u glavnoj struji dimnih gasova
koji se odsumporavaju,
- da ne dovodi do pada temperature izlaznih gasova, a time i do smetnji
kod njihovog izlaska u atmosferu,
- da korišćeni uređaji sadrže minimalni broj pokretnih delova, a da se
upotrebljavaju materijali za izradu uređaja za odsumporavanje koji su
jeftini, otporni na eroziju i koroziju od strane agresivnih materija koje
sadrže gasovi ili sorpcione supstance.
Na izbor tehnologije i opreme za odsumporavanje dimnih gasova iz energetskih
postrojenja utiče niz faktora. Oni se grubo mogu svrstati u dve grupe:
■ tehnički faktori, i
■ tehno-ekonomski faktori.
Tehnički faktori obuhvataju:
■ karakteristike termoenergetskog postrojenja,
■ procesne parametre,
■ radne parametre eiektro taložnika,
■ karakteristike goriva,
■ opšte uslove,
■ zakonsku regulativu,
■ karakteristike postrojenja za odsumporavanje,
■ problematiku odlaganja čvrstih otpadnih materijala,
■ problematiku uklapanja postrojenja za odsumporavanje u postojeći termoenergetski
objekat.
Tehno-ekonomski faktori obuhvataju:
■ investicione troškove,
■ fiksne pogonske troškove,
■ promenljive pogonske troškove, i
■ ostale faktore.
Veoma je značajno da investicioni i pogonski troškovi odsumporavanja budu
što niži. Ovi troškovi zavise od:
- procesa koji se koristi,
- zahteva koji se postavljaju na proces,
- lokalnih uslova,
- toga da li se gradi novo termoenergetsko postrojenje ili ne i si.
Računa se da se investicioni troškovi odsumporavanja kreću od 15-30% ukupnih
investicija u termoelektranu, dok se troškovi proizvodnje po kWh proizvedene
električne energije mogu povećati za oko 10%. Osnovni parametri koji utiču
na visinu investicionog ulaganja su kapacitet termoelektrane i sadržaj
sumpora u gorivu.
Smatra se da su veća investiciona ulaganja po jedinici proizvodnje kada
su manji kapaciteti energetskih postrojenja. Takođe su veća kapitalna
ulaganja ako se koriste goriva sa većim sadržajem sumpora.
Postupci odsumporavanja, s obzirom na mogućnost upotrebe nastalog proizvoda
pri odsumporavanju, mogu se podeliti u dve grupe:
■ regenerativnipostupci,i
■ neregenerativni postupci.
Kada se primenjuje regenerativni postupak, proizvod koji nastaje odsumporavanjem
dalje se koristi, bilo vraćanjem reaktanta u proces odsumporavanja, bilo
korisnom upotrebom. Ovi postupci imaju nekoliko prednosti:
■ dobija se upotrebljiv proizvod ili se materijal višekratno koristi u
procesu,
■ smanjuje se zagađenje životne sredine koje bi bilo odlaganjem takvog
proizvoda,
■ smanjuju se troškovi odsumporavanja, i
■ štede se prirodni resursi.
Kao primer može poslužiti izdvajanje i dalja upotreba gipsa koji nastaje
ako se u procesu odsumporavanja upotrebi kreč ili krečnjak. Proizvodnja
sumporne kiseline iz otpadnih gasova koji sadrže sumpor-dioksid takođe
je jedan od primera za ovo. Danas se komercijalno primenjuje ova metoda
kod procesa topljenja sulfidnih ruda (bakar, olovo, cink i dr.).
Ukoliko se primene neregenerativni postupci odsumporavanja, što je danas
slučaj kod većine komercijalnih postrojenja, nastali produkt u procesu
odsumporavanja se odlaže kao otpadni materijal. Ovaj postupak, koji je
tehnički lakše primeniti, pored ostalog, poskupljuje proces odsumporavanja,
a kao otpad odbacuje se dragoceni materijal, kao što je gips, drugi sulfati,
sumporna kiselina i dr. Mnogi procesi odsumporavanja koji se danas koriste
su neregenerativni iz više objektivnih razloga:
■ velika količina gasa koji se prečišćava sa malim sadržajem sumpor-dioksida
i sa dosta drugih primesa daje proizvod koji je nemoguće ili je veoma
teško očistiti i iskoristiti,
■ nerentabilnost izdvajanja proizvoda koji nastaje odsumporavanjem, i
■ tehnološko-tehnički uslovi.
Međutim, u svetu se vrše intenzivna istraživanja i pokušavaju uvesti takvi
postupci koji će što više ulaznih i izlaznih "otpadnih" materija
vraćati u proces ili ih upotrebiti kao korisni proizvod.
Postupci odsumporavanja obzirom na korištene metode mogu biti:
■ mokri postupci,
■ polusuvi postupci, i
■ suvi postupci.
Kod mokrih postupaka otpadni gas koji nosi sumpor-dioksid dolazi u kontakt
sa nekim reagensom koji je u rastvoru ili u vidu suspenzije. Kao reagensi
upotrebljavaju se krečno brašno, smesa kreča i letećeg pepela, amonijak
i dr.
Suvi postupci se temelje na direktnom kontaktu sumpor-dioksida sa nekim
čvrstim materijalom. Materijal se može dodavati direktno u ložište ili
se obezbeđuje kontakt materijala sa izlaznim gasovima iz ložišta. Kao
materijali za odsumporavanje služe kreč, krečnjak i dr.
Pregled osnovnih postupaka odsumporavanja sadrži tabela 12. i šematski
prikazan na Slici 2:

Slika 2. Pregled postupaka odsumporavanja koji su komercijalno
primenjeni
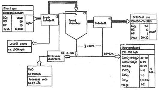
POLUSUVI POSTUPAK ODSUMPORAVANJA U SKRUBERSKIM UREĐAJIMA
Kod ovoga postupka koristi se dehidrisani kreč (CaO) kao materijal za
apsorpciju koji se sa procesnom vodom prevodi u skrubersku suspenziju.
Ovaj sistem, kao što pokazuje šematski prikaz dat na slici 44, ima sledeće
osnovne uređaje:
■ precipitator čestica,
■ rezervoar sa masom za apsorpciju,
■ apsorber sa sprejom, i
■ glavni precipitator čestica
U rezervoar sa masom za apsorpciju pored kreča dodaje se određena količina
nus proizvoda koji nastaju pri procesu čišćenja gasa (8-15%) odakle se
suspenzija vodi u sprej apsorber.
Suspenzija kreča se injektuje u sprej apsorber preko distribucionog sistema
(rotirajući disk, mlaznice). Nastale fine kapljice veličine između 20
i 40 m se mešaju sa vrućim dimnim gasom koji je, uz pomoć specijalnog
distributera gasa, tako raspoređen da se obezbeđuje dobro mešanje sa česticama
suspenzije što je uslov efikasnog izdvajanja sumpor-dioksida. Ulazna temperatura
dimnog gasa u apsorber je obično 120-160 0C.
Tečna faza skruberske suspenzije ispari u sprej apsorberu, uz hlađenje
gasa do temperature od 65-800C. Zbog toga nije potrebno predgrejavanje
dimnog gasa, vreme zadržavanja suspenzije (aditiva) u apsorberu obično
se kreće između 10 i 50 sekundi. Deo čestica (malog promera) nusproizvoda
odsumporavanja pada na dno sprej skrubera. Međutim, glavni deo čestica
nosi dimni gas do glavnog precipitatora gde se izdvajaju. Kod ovoga postupka
odsumporavanja ne pojavljuju se otpadne vode.

Slika 3. Šematski prikaz suvog sprej skruberskog postupka odsumporavanja
Kao uređaji za izdvajanje čestica iz gasa (glavni precipitator čestica)
koriste se elektrostatski taložnici ili filteri. Kod korišćenja filtera
obezbeđuje se naknadna reakcija još neizreagovanog aditiva i zaostalog
sumpor-dioksida u gasu. U ovoj fazi se obezbeđuje izdvajanje sumpor-dioksida
do 20% u odnosu na ukupnu efikasnost odsumporavanja. Samim tim, ukoliko
se koristi elektrostatski taložnik za izdvajanje čestica tada je efikasnost
odsumporavanja niža.
Izlazna temperatura dimnog gasa iz sprej apsorberaje 10 do 30 K iznad
adijabatske temperature zasićenja. Zbog toga je neophodna odgovarajuća
termička izolacija taložnika da bi se sprečio pad temperature ispod tačke
rošenja.
Nus-proizvod koji nastaje kod procesa odsumporavanja se, u količini od
8-15%, vraća u rezervoar sa suspenzijom i koristi kao apsorpciono sredstvo
zajedno sa suspenzijom kreča. Sastav nastalog nus-proizvoda je takav da
se on može dalje koristiti u industrijske svrhe.
Investiciono ulaganje u ovaj postupak odsumporavanja gasova zavisi od
količine gasa koji se čisti, a takođe od tipa sprej apsorbera i injekcionih
sistema.
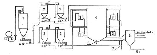
SUVI POSTUPCI
Prečišćavanje dimnih (otpadnih) gasova se zasniva na reakciji gasovitih
ZM (SO2, HC1, HF, SO3) sa dodatim pulverzovanim suvim sorbentom. Nastali
produkt se odstranjuje kao suve soli uz pomoć uređaja za otprašivanje.
Za ove svrhe se kao sorbenti najčešće koriste kreč, krečnjak i dolomit.
Dodatak sorbenta se ostvaruje na tri načina:
■ dodatkom u gorivo,
■ dodatkom u sekundarni vazduh, i
■ dodatkom u gasove iznad plamena.

Slika 4. Šematski prikaz postupka aditivne krečnjačke metode
1 -prijemni silos za kreč; 2 - dnevni bunker za kreč; 3 - mlin za ugalj;
4 - kotao;
5 – elektro taložnik; 6 - čvrsti ostatak; 7- vodena para
Zakljucak
Sumpor u vazduhu nastaje sagorevanjem produkata, koja oksidisu sumpor
iz goriva i njegove toksine.
Sumpor dioksid (СО2) je jedan od veoma reaktivnih
gasova. kao najveci izvor СО2 emisije je sagorevanje
fosilnih goriva u termoelektranama (73%) i ostalih industrijskih objekataa
(20%) "oksidi sumpora.". Manji izbori СО2
emisije obuhvataju industrijske procese, kao sto su izdvajanje metala
iz rude.
Suvi postupci se zasnivaju na reakciji gasovitih ZM (SO2,
HC1, HF, SO3) sa dodatim pulverzovanim suvim sorbentom.
Preko su neophodne mere za smanjenje i uklanjanje ovih gasova u vazduhu
koji izazivaju velika oboljenja kod ljudi. Fosilna goriva su opasna zbog
toga jer sagorevanjem ispuštaju velike količine štetnih oksida.
Literatura:
http://www.epa.gov/air/sulfurdioxide/
http://www.environment.gov.au/atmosphere
Skripta Zastite vazduha, Visoka tehnoloska skola u Sapcu
PROCITAJ
/ PREUZMI I DRUGE SEMINARSKE RADOVE IZ OBLASTI:
|
|
preuzmi
seminarski rad u wordu » » »
Besplatni Seminarski Radovi
SEMINARSKI RAD |
|